Portfolio
2015: Mesovounia Residence
12/2013: 15kW Off-grid PV System Arrodes, Paphos, Cyprus Design, procurement, construction supervision
8/2013: First Net- Metering 3kW, residential, installation in Cyprus. Numerous other installations followed. Design, procurement, construction
2013: Nigeria Central Bank, Abuja
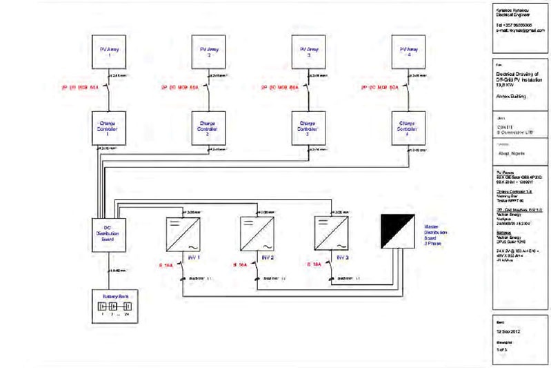
11/2012: 15kW Off-grid PV System Abuja, Nigeria Design, procurement, construction supervision
10/2011: 2,26MW Plant in Nicosia Design, market research, government permissions
10/2011 – 8/2012: GHUP LOFOU FARM LTD 3MW Fixed PV Installation, Limassol Cyprus Design, market research, government permissions Detail Plans can be provided after an NDA.
2010 - 2012: Fanos PV Park. Two PV Installations with 1 axis tracker of 100 and 50 kW in Ergates, Nicosia, Cyprus
Head Engineer: Design, market research, government permissions, construction offer evaluation, construction supervision, configuration
2007: 100 kW Photovoltaic (PV) Installation in Trikala, Greece: Design, Government permissions and Market Research
1/2014: 3kW Off-grid PV System Mazotos, Larnaca, Cyprus Total system redesign
12/2013: 15kW Off-grid PV System Arrodes, Paphos, Cyprus Design, procurement, construction supervision
10/2013: 20kW Self Consumption PV System Strovolos, Nicosia, Cyprus Design
8/2013: First Net- Metering 3kW, residential, installation in Cyprus. Numerous other installations followed. Design, procurement, construction
4/2013: 3MW Self Consumption with 1 axis tracers for Skouriotissa mining Design, energy analysis
2/2013: 15kW Off-grid PV System Abuja, Nigeria Design, procurement, construction supervision
4/2012: Lycee Amchit Byblos, Lebanon power management proposal
10/2011 – 8/2012: GHUP LOFOU FARM LTD 3MW Fixed PV Installation, Limassol Cyprus Design, market research, government permissions
2010 - 2012: Fanos PV Park. Two PV Installations with 1 axis tracker of 100 and 50 kW in Ergates, Nicosia, Cyprus.
Head Engineer: Design, market research, government permissions, construction offer evaluation, construction supervision, configuration
2009 – 2012: Foundation of “PRKL Solar Century LTD” Company in Cyprus.
• Design and construction of several small (<20kw) off-grid and on-grid PV installations.
• Design of tens of 150 kW installations.
• Design of three MW PV installations, 1,2 MW in Geri Nicosia, 3 MW in Lofou Limasol, 5 MW Orounta, Nicosia
2006: 100 kW Photovoltaic (PV) Installation in Trikala, Greece: Design, Government permissions and Market Research
2012: Royal Cinema http://www.ledraproperties.com/en-gb/venues/the-royal/
2012: Public Elementary school in Aglantzia (Nicosia)
2011: Private special school (Liopetri)
2011: Archiepiscopos Makarios C’ Lycem in Larnaca
2011: Architecture’s department building - University of Cyprus
2011: Public Park in Voroklini
2010: Special School “Evaggelismos”
2010: Mitsubishi Showroom
2009: ΑΗΚ electrical substation in Lakatamia (Nicosia)
2008 - 2012: Larnaca Bay Resort (62 holiday resorts)
http://www.wkh-properties.com/
1998: Cleopatra Hotel renovation rooms
1996-2012: Old town Nicosia renovation houses (80)
http://www.ledraproperties.com/en-gb/home/
1992 - today: Pool maintenance








